三菱PLC比較指令應用 干貨
三菱PLC比較指令應用干貨來了,快來查收。
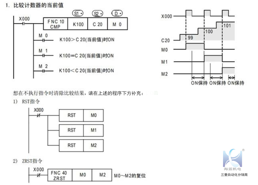
1.比較指令 CMP
(1). 16位運算(CMP、CMPP) 對比較值S1 和比較源 S2的內容進行比較,根據其結果 (小、一致、大 ),使 D、 D+1、D +2 其中一個為ON。
·源數據 S1、 S2,作為BIN(二進制)的值進行處理。
·按代數形式進行大小的比較。例如: -10<2
(2). 32位運算(DCMP、DCMPP) 對比較值[ S1+1, S1]和比較源[ S2+1,S2 ]的內容進行比較,根據其結果(小,一致,大),使 D、 D+1、 D+2其中一個為ON。
·源數據[ S1+1,S1 ]、[ S2+1,S2 ]作為BIN(二進制)的值進行處理。
·按代數形式進行大小的比較。例如: -125400<22466
注意要點
軟元件的占用點數 以 D中指定的軟元件為起始占用3點。注意不要與其他控制中使用的軟元件重復。
程序舉例
2.區間比較ZCP
功能和動作說明
(1). 16位運算(ZCP、ZCPP) 將比較源S1 的內容與下比較值 S2和上比較值S 進行比較,根據其結果(小、區域內、大),使D 、 D+1、D +2其中一個為ON。
· 按代數形式進行大小的比較。例如: -10<2<10
(2). 32位運算(DZCP、DZCPP) 將比較源 [ S+1,S ]的內容與下比較値[S1 +1,S1 ]和上比較値 [ S2+1,S2 ]進行比較, 根據其結果(小、區域內、大),使D 、 D+1、 D+2其中一個為ON。
·按代數形式進行大小的比較。例如: -125400<22466<1015444
注意要點
1.軟元件的占用點數 以 D中指定的軟元件為起始占用3點。注意不要與其他控制中使用的軟元件重復。
2.根據上下比較值的大小的注意事項 下比較值 的值需要比上比較值小。
(1)下比較值S1 <上比較值 S2時
(2) 下比較值S1 >上比較值S
文章關于三菱PLC比較指令應用的內容已經講完了,需要了解更多的伙伴們,請移步海藍機電網站哦。
海藍機電為你提供機器人視覺、上位機軟件、自動化開發、機電設備維修等技術服務。
深圳市海藍機電設備有限公司(www.aiguoxiu.com)專業經營:三菱PLC、三菱伺服電機、三菱變頻器、三菱觸摸屏等工控自動化產品的批發和代理工作。
電話:0755-88356296(10線) 吳經理:13823726967
本文原創自:深圳海藍機電設備有限公司,轉載請注明出處:http://www.aiguoxiu.com/article/807.html.




評論信息